Pikachu (Ikue Ôtani) looks over a petrified Ash (Rica Matsumoto) in Pokémon: The First Movie (1998), Warner Bros. Pictures
The Japanese Patent Office have rejected a Nintendo patent regarding the catching of monsters in action gameplay — i.e., the mechanics of recent Pokémon titles. But how could this affect the patent infringement lawsuit against Pocketpair and their game Palworld?
Nintendo and The Pokémon Company Patent No. 7545191, showing a video game character catching a creature via J-Plat Pat
RELATED: Amazon Games Slammed By Layoffs — ‘New World’ Ends New Content And ‘The Lord Of The Rings’ MMO Reportedly Cancelled
Games Fray‘s intellectual property activist, Florian Mueller, reports that the Japanese Patent Office (JPO) had rejected Nintendo’s 2024-031879 patent. Why this is of note is that, as patents can be amended with subsequent versions, while the original date of the “first” still counts for all subsidiaries.
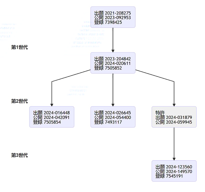
2024-031879 is the “parent” of 2024-123560, and the “child” of 2023-204842. Both of these are two of the three lawsuits Nintendo accused Pocketpair of infringing with Palworld; related to catching monsters (throwing an item, having an indicator showing the chance of success, and more).
The hierarchy of Nintendo’s Japanese patents on monster catching gameplay mechanics on the Japanese Patent Office’s website via via J-Plat Pat
Patent 2024-031879 was rejected due to “a third-party submission of prior art.” Prior art is evidence someone else has done something someone is trying to patent, as patents need to not only be “novel” (i.e. new), but also “innovative” (not obvious, or something “a person of ordinary skill” would produce by combining existing things).
Prior art was a major part of Pocketpair’s defense in the lawsuit, arguing Nintendo shouldn’t have the patents they are accused of infringing (the other being they didn’t infringe upon them anyway). Mueller speculates this “third party” could indeed be Pocketpair, as despite the case, they are a third party to Nintendo’s dealings with the JPO.
Regardless, the prior art the JPO cited in their rejection does match some of the titles Pocketpair reportedly wished to submit.
The player takes aim at Dragostrophe with a Pal Sphere in Palworld (2024), Pocketpair
RELATED: Netflix Reportedly Producing ‘Crash Bandicoot’ Animated Series
The prior art that led to the JPO rejecting Nintendo’s patent includes ARK: Survival Evolved, Monster Hunter 4, Pocketpair’s Craftopia (as we noted previously), browser game Kantai Collection, and even Pokémon GO. All these games predate Nintendo’s “priory date” of December 2021 for the patent in question, doing the monster catching mechanics it describes first.
The JPO’s rejection letter (translated by Games Fray) also describes ARK‘s mechanics for having captured creatures fight one another, not unlike Nintendo’s recent patent on having summoned creatures battle one another.
The player tries to catch a cow with a Monster Prism in Craftopia (2020), Pocketpair
The rejection is “non-final,” so Nintendo can appeal via amending what the patent describes. In theory this places Nintendo in a dilemma: don’t change enough and the patent is still rejected, but change too much and (if deemed relevant to the court) it wouldn’t apply to Palworld.
While Nintendo can go to a special court (the Intellectual Property High Court), Mueller reports that the process of drafting and re-submitting patents in Japan (“patent prosecution”) has been deemed an “endless loop” by the World Intellectual Property Report.
All of this is while Nintendo are trying to alter their patents mid-lawsuit, such as the third and final patent regarding smoothly switching between different kinds of mount.
The player readies to catch a Fletchling in Pokémon Legends: Z-A (2025), Nintendo
RELATED: Capcom Says ‘Street Fighter’ World Championship’s Wild Ticket Prices, Pay-Per-View Livestreams Necessary For Esports Growth
This isn’t the silver bullet to take down the big red giant. Mueller paradoxically reports how the patent rejection can mean nothing, or everything. Initially the IP consultant explains the decision has “no direct impact” on the lawsuit (further undermined the fact it can be appealed), and that the JPO’s decision is “not binding” to the Presiding Judge, Motoyuki Nakashima.
Later, Mueller admits “judges are legally trained and tend to have respect for the determinations made by patent examiners, who are technically trained.” Pocketpair could insist the court considers “relevant developments” with the patent, especially as it is related to patents the very case is about.
Mega Malamar stimulates its brain to enhance its psychic abilities in Pokémon Legends: Z-A (2025), Nintendo
Judge Nakashima would have to consider the above and, as aforementioned, Nintendo modifying their other patents mid-trial. Mueller assumes this is why the case has been delayed, and that we won’t see any decisions within this year.
NEXT: Sony CEO Says ‘No’ To Buying Warner Bros. Discovery, Would Rather Focus On “Global Market For Anime”
![]()
Taking his first steps onto Route 1 and never stopping, Ryan has had a love of RPGs since a … More about Ryan Pearson
Mentioned In This Article: Nintendo Palworld patents Pocketpair Pokémon
More About: Video Games

AloJapan.com